NTT施設グラビア
1. 昭和28年 Vol. 5 No. 8 「マイクロウェーブ通信を開拓する」-伝播試験









8. 昭和32年 Vol. 9 No.11 電波は飛ぶ中小都市へ 2000メガ甲府、高山へ






第7章 2GHz UF-B1方式
7.1 方式の概要
わが国を縦断する幹線用として4GHz帯のSF-B2方式が実用化された。この幹線から分岐あるいは延長されるいわゆるローカル回線は、通常回線需要も少ないものであり、経済性を強調した別の方式を実化するのが妥当であると考え、2GHz帯を使用した中継方式が開発された。(1)方式設計
方式の設計にあたって考慮された諸点はつぎのごとくである。
| ① | 予備方式は装置予備方式とし、上下両方向の現用装置に対して予備装置を共通とすることによって経済的にする。装置予備方式は第7.1図に示してあるが、これからもわかるようにこの方式が回線予備方式よりも経済的になるのは並設回線が2回線以上の場合である。 |
| ② | 第7.1図に示すように空中線も送受共用方式とすることによって数を減少せしめる。ただし送受共用方式を採用することによって経済的になりうるのはやはり並設回線が2回線以下の場合である。 |
| ③ | 回線需要が少ないということから120通話路の伝送を目標とすれば、変調装置もクライストロンを用いずリアクタンス管変調器で容易に十分な特性が得られ、また復調装置・中継装置等に課すべき特性の規格も下げうるので、装置を簡潔とする。 |
| ① | 給電線として導波管を用いる代りに同軸フィーダを用うることによって給電線系統が経済的になる。 |
| ② | 4GHz帯よりコード損失が少ないので、中継装置内部に立体回路による結合を用うる代りにコードを使用することによって、立体回路部が簡潔になり架を小形化しうる。 |
| ③ | マイクロウェーブ真空管として2C39Aを用いるので、進行波管のように高電圧を必要としない。したがって電源の種類も少なくて済み、装置の小形化に役立つ。 |
これらを総合して架構成上の設計目標としては、
| ① | 中継局は中継装置3(上、下、予備)と監視制御架で構成され、端局は端局送受信装置2(現用、予備)と監視制御架で構成される。 |
| ② | 各架は前面520、奥行225、高さ2350にまで小形化し、且つバックーバックに設置可能のようにする。 |
(2)周波数割当て
2150MHzから2300MHzまでの間に回線を収容する。
① 電話回線のみを収容する場合
16MHz毎に5回線並設する。分岐回線は8MHzのスロットを用いて4回線並設できる。スロットの偏波面は主回線と直角にする。分岐角度は45度以上とする。
(3)伝送能力
電話回線は120の通話路の多重電話を収容できる。回線品質はCCIF規格を満足する。テレビジョン回線は300㎞以下の中継に適することを目標とした。
(4)自動切替の機能
中継装置は上下の現用装置に対して1台の共通予備を持っており、現用装置の故障の際には自動的に予備に切りかわる。端局送受信装置は現用装置1台に対して1台の予備装置を持ち、現用装置故障の際には自動的に予備に切りかわる。
(5)遠隔監視・遠隔制御
自蔵する警報制御回線で無人中継局の状態を監視局から監視し、また遠隔制御できる。警報の種類は次の通りである。
中継装置関係
現用上り故障(3回線)、現用下り故障(同)、予備上り使用中(3回線)、予備下り使用中
電源関係
エンジン動作、エンジン不調、室温異常、商用電源断、電源異常、局舎保全関係
火災、開扉、作業中(各装置共通)
その他
警報発生局表示(5局)、遠隔制御の確認、電話呼出し
遠隔制御しうる項目は、
エンジン(ON、OFF)、予備装置を上りに切替(3回線)、予備装置を下りに切替(3回線)、元へもどす(3回線)、ロック解除(3回線)
監視局は1つの警報制御回線で5局監視でき、3回線まで収容しうる。警報制御回線は、本回線に自蔵されており、中継方式がヘテロダイン中継方式であるので無線端局相互間の中継局を両監視局にわけて管轄することはできず、無線端局相互間の中継局はどちらか一方から監視する方式をとっている。
(6)表示
中継用諸装置が障害を発生すると予備装置に自動切替を行うが、自動切替を行った後も障害発生した箇所を次の区分で分類できるようにランプ表示してある。
中継装置
送信出力断、受信出力断、ファン断
端局送受信装置
送信出力断、AFCはずれ
送信部パイロット断、受信出力断
受信パイロット断、ファン断
表示が一度点火すると、停電・ロック解除その他の遠隔制御を行わぬ限り消滅することはない。
(7)主要規格
試作装置に課した主要規格を列挙すると次のようである。
変調盤入力レベル -25dBm/ch
(60~552kHz)
復調盤出力レベル -15dmb/ch(同)
1通話当りの周波数偏移 200kHzp-p
打合せ音声入カ -9dBm(1kHz)
警報制御符号入カ -19dBm(4~7kHz)
打合せ音声出カ -5dBm(1kHz)
警報制御符号出カ -15dBm(4~7kHz)
打合せ音声の周波数偏移 80kHzp-p
警報制御符号の周波数偏移 28kHzp-p
受信入力レベル -30dBm~-60dBm
中間周波数出力レベル +4dBm
送信出力レベル +35dBm
雑音指数 14dB以下
変復調微分特性 ±1MHzで1.5%以下
中継装置Delay ±1MHzで7mμs以下
受信入力、送信出力 共用装置を含めて
インピーダンス ±2MHzのVSWRは1.3以下
|
受信部周波数特性 送信部周波数特性 送受総合周波数特性 | ±2.5MHz内の 偏差1dB |
中間周波数 :70MHz
送受周波数間隔 :80MHz
端局周波数の安定度 :1x10-3以下
(8)検討された技術的諸問題
① 小形化に伴う問題
従来の4GHz中継装置に比べて約1/6程度の大きさにまで小形化したために、附随して生ずる各部の温度上昇、調整取扱の不便さ等を克服しなければならなかった。これらの多くは製造技術上の問題である。
② 2C39Aを用いた事により発生する問題
2GHz方式では初めて板極管2C39Aを用いた電力増巾部を使用したが、その広帯域周波数特性を如何に安定化するかが問題であった。
③ 自動切替盤における結合の問題
中継局における予備装置は上下両方向に対する共通予備としたために、自動切替盤を通じて上下両方向が結合する。この結合は空中線のフロント-バック結合と同様に同一周波数回線の干渉であって、少なくとも空中線のフロント-バック結合以下となるよう考えたが、実測の結果は-65dB以下の結合量のものが得られた。
④ 送受結合の問題
2GHz中継方式は先にも述べたように中間周波数が70MHzであり、送信局発が受信局発と結合すると80MHzの中間周波を生ずる。この80MHzの中間波数が送信局発と結合すると送信装置の10MHzのスプリアス輻射となり、空中線共用装置を通して送受の干渉を生ずる。
またテレビジョン回線の場合には80MHzの中間周波によってテレビジョン伝送波形にビートとなって現われる。このビートを除去するためには、IFでのD/Uは45dB程度必要であり、このためには装置内部で生ずる送信局発と受信局発との迷結合を-125dB程度にとらねばならない。
⑤ スプリアス輻射による干渉の問題
様々な経路を経て発生するスプリアス輻射およびスプリアス受信を防ぐため、送信濾波器、受信濾波器の選択特性ならびに送信ミキサ出力の帯域濾波器の選択特性は(±70MHzで30dB以上)の規格を定めた
(1)置局選定
本方式は、送信出力が3~5W、空中線利得約が35dBであること、地形的に見て平均伝搬路高が約500m位であり、フェーディング幅は既設100m平均高回線より約10dB少ないと推定されること、同じように収容チャンネル数が少なく、最高信号周波数は約550KHzであり、テストトーンレベルを4GHz回線の場合より若干大きくとり得ると推定されることなどを考慮し、基準スパン長を70kmと定めた。
しかし、実際に置局を選定すると、長い区間では85kmのスパンとなり、長短スパンを前後に持つ中間局の二つの受信入力レベル差は10dB近くなった。その結果、空中線のフロントバック指向特性比が55dB程度であるためD/U比が40dBとなるものがあり、干渉雑音を劣化させる。
そこでレベル差を補正するため甲府、上名古屋、高山局の送信機側フィーダに損失コードを挿入し、10dB程度の損失を与え、何れも-40dBmに接近させた。
高山、船山間は13kmの短スパンであるが相互の見通しが不十分なため、無饋電空中線(近接反射板、推定挿入損失10dB)を置くこととした。この場合高山局は、反射板経由の希望波と裏山リッヂ経由の不希望波とによる干渉雑音の増大が心配されたが、リッヂとなる裏山は高山局より600m離れていてリッヂの深さは20mであるため、推定損失は約25dBであり、D/Uは80dB位になるので問題はないと判断した。
中間局の置局選定に当っては、三ツ峠局より松本方向へ、また船山局よりは富山方面への回線延長が容易である地点に局舎位置を選定した。
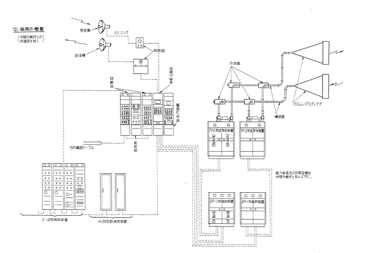
(2)端局
中継装置が小形で占有面積が1システム4平方米弱であり、将来の増ルートも急を要さぬ見込であったので、できる限り既設の局舎を使用することとした。
| 東京局 | 東京~大楠4GHz回線施設を収容していた東京市外電話局内の大手無線局の機械室、鉄塔等をそのまま利用した。 |
| 甲府局 | 甲府電報局の最上階を無線搬端室に定め、鉄塔、電源舎を敷地内に新設することとした。 |
| 名古屋局 | エントランスケーブルを特に新設する必要のない上名古屋統制電話中継所の最上階の小部屋を無線室とした。品野局に対する見通しに問題がないので、空中線は屋上に直接設置した。 |
| 高山局 | 高山電報電話局の機械室の一隅に無線搬端を置き、空中線は屋上に直接設置した。 |
(3)中間中継局
| 三ツ峠局 | 海抜2000m近い高山ではあるが、道路状況の良好な三ツ峠山頂に定められた。この地点は富士箱根国立公園地域に属しているため、局舎高、建設地点、空中線高等に関して若干の制限を受けた。 |
| 品野局 | 瀬戸市より多治見に抜ける国道沿いの丘上にあり、120mの道路新設により中継所までジープの運行が可能となった。 |
| 船山局 | 鉄道、国道から近い船山が夏冬を通じて登頂に労を要せず、商用電源線路長も比較的短いことからこの地点に定められた。しかしマイクロ波中継局としては信州の横手山、甲府の三ツ峠山に次ぐ海抜高の高い中継所となった。 |
(4)無駐在局の局舎
電源装置、応急宿泊設備、倉庫等を考慮して、東京甲府回線は7m×7mコンクリート2階建、名古屋高山回線は7m×9m鉄筋平家建とし、鉄塔は敷地内に別途設ける方式とした。
中継装置は東京-甲府がNEC製、名古屋-高山が富士通製とメーカーが異なっており、空中線切替器、局部発振回路、変調回路などで若干の相異はあるが、その性能はほとんど同等である。
遠隔制御装置は、1つの回線で3システム5中間局までの監視制御が可能であり、また無線端局相互間の中間局は何れか一方の端局のみが監視制御する方式であるので、大手、名古屋両端局を監視制御局とした。
測定器は工事および保守に必要なものはほとんど各局に配置され、中間無駐在局へ赴く巡回保守者は特別な監査試験時以外は身軽で登山すればよい。2GHz回線用として特に実用化されたのはWJ3202形測定架であり、性能は4GHz回線のWJ308測定架と同等である。
7.5 東京-甲府回線の保守
東京一甲府UF-B1方式は昭和32年9月に開通した。その後1年間の保全成果は次のごとくである。(1)市外電話回線受付障害
全障害の中では5月~8月の空間障害が件数・時間ともに1位を占めているが、発生はおおむね夜間の回線閑散時に限られ、時間も数秒以上に亘るものは稀で回線に及ぼす影響はそれ程大きくはなかった。
TCC障害が比較的多いが、これらはほとんど雑音障害であり、発生しても長時間に亘らないので、原因探究に苦心した。
(2)システム障害
システム障害は第7.8図に示すごとくである。
空間障害は瞬断の場合でも1件1分として記録してあるので、実際の障害時分はこれよりはるかに短い。
(3)施設障害
大手、三ツ峠及び甲府局の年間施設障害は第7.9図のごとくである。原因別では無線機の真空管が多く、約50%を占めている。
(4)保全上の問題点
保全上の問題点を列挙すると、次のとおりである。
① 予備機の立ち上がり
無線機障害をパネル別にみると変調盤が最も多く、これはほとんど無線機切り替え時の予備機の立ち上がり不能のためである。
② 板極管(2C39A)
変調盤のつぎに障害の多いのは送信盤・送信局発盤であるが、この部分には板極管を4本使用している。
板極管の寿命は7000時間程度で、満足すべき値であるが、調整が他に比較してむずかしい。
③ 送信局発盤変調部
送信局発盤で打合回線および遠隔監視制御符号の位相変調を行なっており、変調管(6AH6)あたりから雑音を生じ全通話雑音障害を起すことがあった。
④ 誤動作
遠隔監視制御架の大手局40件はほとんど誤動作である。
(5)三ツ峠局の巡回保全
昭和32年9月1日から昭和32年11月30日まで暫定有人保守を行った後、12月1日以降は完全無駐在保守となった。巡回は原則として自動車により定期巡回を月2回、不定期巡回を月1回と予定したが、実施の結果は月平均定期1.8回、不定期1.4回の合計3.2回となった。
三ツ峠登山口より三ツ峠頂上(標高1780m)まで距離4km、標高差が700mある。夏季は1時間30分であるが、冬季は積雪1mないし2mの急傾斜を除雪人夫を雇って約4時間-8時間で登頂する。
三ツ峠はハイキングコースとして眺望に秀でているので知られており、夏期は登山者が多く頂上に3軒の茶屋があるが、12月より4月までは積雪と寒気のため、人一人とおらない。かかる状況のもとに1年間を良好な結果を保ち得たが、この間における保守者の労苦と努力は実に筆舌に絶するものがあった。
7.6 名古屋-高山回線の保守
昭和33年2月1目、東京-甲府ルートに続く名古屋-高山間UF-B1方式が開通した。以来、当地方の通信疎通に大きな成果をあげ、とくに33年7月、高山地方が豪雨に見舞われて交通が途絶、有線回線も全線不通となり、そのうえ長時間にわたる送電線障害が頻発した際、スリーマシンが立派に運転を継続し、よく通信を確保して面目躍如たるものがあった。高山局の保守は、無線・搬端・搬放関係は無線中継所で、その他は報話局で行なった。無停電電源装置は当初施設されておらず、停電時は予備エンジンの起動まで障害となった。
高山無線中継所の施設で特殊なものは3×2mの反射板を使用していることであり、船山中継所までの見通しがきかないため、パラボラの方向を船山の逆方向に向けて反射板によって回線を構成していたが、後に局舎の増築にともないアンテナ位置を高くして反射板方式は解消した。
上名古屋局も当初は無停電電源装置がなく、停電時に回線がストップすることは高山と同様であった。
(1)装置の特徴
本回線に使用している無線送受信機および搬送端局装置はすべて富士通製であり、東京-甲府回線の日電製と以下の点で若干異なる。
① 2C39Aの使用方法
日電製では2C39Aは最終逓倍段、その増巾段、ミキサ段、電力増巾段と4本使用しているが、富士通製では最終逓倍段、コンバーター、電力増巾段と3本である。
② 現用、予備の切替機構
切替装置の機構は、ガラス管内に水銀、給電線および鉄片を封入してある。ソレノイドコイルの電流が断となると鉄片が下降し、それにつれて水銀が給電線に接触し、空中線回路がλ/4の点でショートされる。
(2)回線の障害状況
昭和33年2月の開通後、3ヵ月間は品野、船山局について暫定有人保守を行ない、装置の初期障害による回線の不通に備えた。
本回線の収容力は120回線であるが、端局装置の実装数は当初14回線のみで開通した。その後7月の高山地方水害による有線回線の全滅に際し、本回線の収容可能限度まで収容替を行なった。
回線の障害状況を第7.2表に示す。施設障害は開通初期に多く、その後は漸減した。施設障害の内訳はその大部分を占めるものは真空管不良である。
開通初期より8月までは2C39Aの不良が大部分を占めている。これは神戸工業製品ロット不良のためで、9月以降は改良された。
上名古屋、高山局は無停電装置をもっていないため停電による障害は障害件数から除いてある。
本回線の施設は富士通による第1回製作のセットであり、現用予備切替装置、無線機における近端漏話、2C39A真空管の不良、搬放回線よりの漏話など、開通以来6ヵ月間は種々の問題を発生したが、その後現場および本杜調査課等、各方面の協力のもとに種々調査改善を行ない、解決した。
(3)巡回保守
品野、船山はそれぞれ上名古屋、高山から巡回保守を行なった。
品野局は比較的交通の便が良く、上名古屋局よりジープにより1時間半で局舎まで到着できたが、船山局は地理的条件が悪く、大変だった。
高山よりジープで久々野まで30分、これより夏季は二軒家まで40分である。二軒家は標高約1000mで、ここから局舎迄標高差は500m、1時間徒歩で登る。
冬季は積雪のためジープが二軒家迄登らないので、送電線路に沿って久々野町から歩く。通常、徒歩で約4時間、新雪の場合では6~8時間もかかった。途中約2kmにわたり20度以上の傾斜が続くため降雪、降雨時は登るにも降りるにも苦労であり、夏季、冬季を通じ日没後の登山は不可能であった。
本章の参考文献
雑誌施設 昭和32年 2月「2000Mc中継方式の概要」
小西一郎、松本高士、稲野竜三郎、谷池宏技師長室調査課
同 32年11月「2000Mcマイクロウェーブ回線の工事設計概要」
川原田保夫、鈴木義雄、中村郁夫臨時極超短波部
同 34年 2月「2000Mcマイクロウェーブ回線を保守して」(東京-甲府回線)
大場清次 大手統制無線中継所長
同 34年 4月「2000Mcマイクロウェーブ回線を保守して」(名古屋一高山回線)
伊藤彰 前名古屋無線通信部保全課長












2. 昭和29年 Vol. 6 No. 1 完成近し 東名阪マイクロ工事
静岡県 山原無線中継所








第2章 東・名・坂 SF-B1方式
2.1 回線構成
昭和26年、当時の電気通信省が10大目標の一つとして「マイクロ波方式の実用化」を掲げて以来、電気通信研究所の実用化研究も急速に進展したので、昭和27年度・28年度継続工事として、東京・名古屋・大阪間にマイクロ波回線新設工事が実施されることになった。これに伴う回線設計及び機器仕様書の作成については施設局・技師長室・通信研究所が一体となって協力し促進した。10数次に亘る伝搬試験を実施した結果、電波伝搬の特性、建設保守の便宜等を考慮し、第2.1図の地点に置局することが決定した。
28年度工事においては2システムの建設が計画されたが、終局は3.65GHzから4.17GHzの帯域で7システムを施設することを想定し、中継所の局舎、電源基礎設備等は7システムまでの増設が可能のように考慮された。
最初の2システムに割当てられた周波数は第2.2図のごとくである。送信電波と受信電波は米国のTD-2方式と同様、40MHzずらせて交互に送受する割当であるが、第2システムは西行と東行の周波数を同一組合せにしていない。これはテレビ中継を行う場合、電話と異り東行と西行が同時には必要とならないので、空中線を切替えて東行を西行に、西行を東行に、それぞれ切替えうる(反転方式と呼ばれた)よう考慮したためである。
東・名・阪に施設するマイクロ波中継機ならびに無線端局は、56~2072kHzの帯域(電話486チャネル)またはテレビジョン映像信号を伝送しうるように設計されているが、第1次工事においては、テレビジョンの伝送に使用するときは東、名、阪の3都市のうちの1都市より、他の2都市に対し同時に同一のテレビプログラムを伝送しうるようになっていた。
音声はラジオ中継と同様有線により中継された。また電話用システムは東京、大阪間のみに使用し、名古屋には分岐していない。
本回線は、前述のように超多重電話の伝送とテレビ映像の中継の両者に使用しうる設計を行っているが、テレビ映像の中継に用いるときは、第2.3図の如き系統によることとした。
2.2 主要設備の概要
第2.4図は東京、大阪両端局、第2.5図は一般中間中継所の局内系統図を示したものである。IU-1形空中線は3.7GHz~4.2GHz帯に使用しうるパスレングスアンテナで、500MHz帯で利得40dB、フロントバック比75dB、サイド・サイドの結合減衰量80dBの特性を持っていた。
通研基礎部において基礎実験を行っていたコック氏の提案によるものである。前面の高さが4m、幅3m、奥行5m、重量4トンの大きなもので、従来の短波、超短波の空中線とは趣を異にしていた。
この空中線は、東京端局においては約30m、双子中継所においては約25mの鉄塔上に設置されたが、他の局では全てコンクリートブロック2階建局舎の屋上に設置された。空中線からは導波管で局舎内に引き込み分波器を通して送受信機に接続される。
空中線は送受信別々に施設されるが、上記周波数帯内において6システム分が共用できる。第1乃至第6システムまでの分波器が導波管により縦続接続され、それぞれの帯域のみを選択して取出すことができる。
TY-1形(中継所用)およびTY-2形(端局用)送受信機は、いずれも4GHz帯の送信部と受信部より構成される。分波器よりの極超短波出力を受信し中間周波(70MHz帯)で増幅した後、再び極超短波に周波数変換して空中線に送り出すものである。
この間に受信周波数と送信周波数とは40MHzの周波数差が与えられる。
2形は端局用であり、送信部と受信部は別システム用として用いられるため、それぞれ単独の局部発振器を持っている外は、1形と同様である。
EP-1形FM端局装置はクライストロン変調器の反射電極に搬送波(56~2072kHz)をかけて周波数変調し、このFMマイクロ波出力の一部を取り出し、これをIF(70MHz)に周波数変換後振幅制限器にかけて変調の際生じたAM分を取り除き、このIF出力を送信機に送り出す部分(変調部)と、FM受信機のIF出力を受け、周波数弁別して検波し映像信号として増幅する部分(復調部)よりなっている。
極超短波の発振に使用するクライストロン2K54は金属管で、空洞を球の内部に封じ込めてある。
極超短波の電力の増幅には、進行波管4W85および4W86を使用するが、長さ約13cmの細長い真空管で、外部より平行磁界を加えて使用する。
これらの装置に供給する電源は、蓄電池を浮動して使用するが、これは停電時に児童操作のディーゼルエンジンが起動する間、あるいはエンジン故障の際でも電源の供給を中断しないためである。蓄電池はEP形の密閉式電池を使用した。
これら無線機器、電源機器に故障を生じたときは、調整室に集中した警報架に警報が出るようになっている。
この他、保守用として移動架に収容した監視架が備えられ、TY-1形および2形送受信装置の監視、ならびにEP-1形FM端局装置の中間周波数出力を取り出しブラウン管上に映して中継伝送中のテレビジョン映像信号を監視できるようになっていた。
測定器も移動架である。 端局専用としては
(1)被変調中間周波信号の周波数偏移量の測定
(2)復調器の直線性の測定
(3)変調器の直線性の測定
(4)矩形波信号による回線の忠実度の測定
をブラウン管上に像を描かせ、直視測定できる測定架がある。
また端局、中継所用測定架は
(1)無線装置の総合周波数振幅特性の比較直視
(2)中間周波増幅器の振幅特性の直視
がブラウン管でみられるほか、掃引発振器の掃引を止めテストオッシレーターとして使用できる。
電話端局装置は東京、大阪の両端末局のみに施設するが、当面は36チャネルのみを現用に供し、それ以上の超多重は建設された東阪間のマイクロ波回線を使用して現場試験を行ってから、東阪の総合市外局の建設計画とにらみ合せて施設計画が進められることになった。使用した装置は、搬5形端局装置によりF群(4、8、12、16、20、24kHz)を6群36チャネル作り、これをS-18方式と同じ
280~496kHzに周波数をあげ、上述のEP-1形端局装置に供給する。
このH群9群をさらに変調し、486チャネルを56~2072kHzに配列するW群端架装置も通信研究所で既に試作が終了し所内試験を実施中であり、東・名・阪間マイクロウェーヴ施設工事終了後、この装置により超多重化の試験を実施することとした。
2.3 建設工事
昭和27年10月、端局を含めて無線中継所10局の置局位置が決定され、具体的工事設計の段階に入った。一方、局舎建築工事についても標準局舎の設計が出来上り、まず円海中継所が同年11月25日に着工し、翌28年3月6日大野木中継所の着工を最後として、この間に全局の建築工事が開始された。なお、建築工事の促進を計り総合調整を行うため、本社建築部に工事総監督が置かれた。施設局無線課では工事計画票の作成を急ぎ、資材局においては機器を発注し、予定期日までに確実に納入されるように公社と主要メーカーとの連絡会議が設置され、各製造業者の協力を求めた。
建設工事の実施区分は本社建設部の直轄工事とし、全面請負工事で施工する方針をとった。ただし最終試験の一部及び回線開通工事については、最新の技術を要し、未確認の要素も多いので、本社建設部の直営工事として実施することに特例を設けた。
また工事実施に当っては建設部に東・名・阪マイクロ新増設工事総合工事長を置き、関東・東海・近畿各地区にそれぞれ地区総合工事長を任命して工事の進捗状況を総合把握し、工法の統一・要員の適正配置・資材の調達入手の円滑化を計るとともに、一貫した関連工事の調和のとれた促進を計ることにした。
工事監督及び直営工事要員の大部分は東京・名古屋・大阪各無線通信部より動員され、随時本社より技術指導または調整試験のため技術者が派遣された。
工事中は本社建設部に東・名・阪マイクロ波新増設工事推進連絡会議が組織され、施設・建設・保全・建築・資材・技師長室・通研など関係各課長その他が委員となり、定期的に会合し、試験方法・試験規格・標準工法等の技術基準の確立を計るとともに、工事遂行の途上において発生する幾多のトラブルを検討打開して参謀本部的役割を果すこととした。
工事設計は28年3月末にほぼ完成し、28年度工事としてマイクロ波2システム、電話38チャネル分の搬送端局装置、およびこれに伴う電源設備について工事命令が4月下旬より逐次発送された。但し電源設備は一部を除いて最終設計7システム分に対応して設計された。
建築工事は、最後の仕上げ時期が梅雨と重なり、殊に異例の長雨に災いされたため、各局共機器搬入が予定より約1ヵ月遅れた。
東・名・阪建設工事は、諸般の事情より昭和28年末の竣功を目標として準備が進められた。わが国においてマイクロ波を用いた回線は、電電公社の東京―横須賀回線、国鉄の青函回線、東北電力の仙台―会津若松回線など、いずれも24チャネル程度のPTM(時分割方式)であり、FM方式による長距離回線はNHK放送技研が28年1月に東・名・阪間に施設した1方向のテレビジョン中継回線のみである。
超多重電話をマイクロウェーヴで伝送する場合、歪率その他にテレビ中継より一段と厳格な特性が要求され、未検討の問題が相当にあり、一方で開通時期を急ぐ必要があるため、今回の工事は建設工事と現場試験、商用化試験を併行して行うこととなった。
一方、従来施設された超短波山上局の保守の困難性に鑑み、各局はいずれも道路を整備し、車輛を活用した保守形態を採ることとした。中でも山原中継所は道路工事が困難なため、ロープウェイを新設し、建設ならびに保守の便宜を図ることとなった。
建設工事は円海が7月4日に着工し、その後逐次10月上旬までに双子以下9局が全部起工した。請負工事の工期は概ね3ヵ月間で、11月上旬に円海局が竣功し、他の9局も29年1月中旬までに逐次、竣功した。
回線開通工事は、29年1月中旬より東京・大阪間を通じて試験を実施し、昼間事故のため予定の試験項目を終ることができないような時は、夜を徹して試験を続行するなど幾多の難関を突破して、超多重電話回線開通試験も含めて、29年3月下旬、大成功の中に終了した。
この間、2月21日より2月27日までの期間電波法による検査を受け、成績もきわめて良好で合格し3月1日無線局免許状が与えられた。
工事最盛期の10~12月は、各現場とも競争意慾に燃えて、監督・請負一丸となって精進努力した結果、当初ひそかに心配していたような大きな事故も発生せず予期以上の成果を収めて完成したのである。この工事に動員された公社の要員は延1万5千人に達し、請負業者の要員を加算すれば数万人に達する人員数である。
工事従事者は、交通不便な山頂の工事現場で長雨の悪天候と闘い、度々訪れた台風に阻害されながら、画期的新技術を採用したパスレングス空中線、導波管、マイクロ波送受信装置、無人化を目標とした自動操作式電源装置など、工法および調整試験について全く未知の世界を研究と創意工夫と忍耐とによって打開して、希望の彼岸に到達したのである。
この大工事が極めて短時日に大成功裡に完成したことは、本社・現場の段階を問わず、施設・建設・保全・技師長室・通研の各部門の区別無く全員の協力一致の賜であった。
昭和26年、市外電話回線の拡充とテレビへの要望をみたすため、画期的な事業―マイクロ波の建設―に着工して以来、大なる難工事を次々に克服して、東京・大阪間466kmを結ぶ2システムの工事がまず完成し、昭和29年年4月16日から業務を開始した。
これに先立ち、陽春の15日にマイクロ波回線の開通式が、東京では東京会館、大阪では新装なった本町電話局、名古屋では丸栄ホテルにおいて行われた。
東京会館の会場には、三笠宮はじめ郵政大臣など各界の名士400名を集め、午前11時式を開始、梶井総裁から日本通信建設株式会社、三菱電機株式会社、日本電気株式会社の3社に対して表彰状が送られ、次いで梶井総裁の挨拶があった後、NHKのテレビ放送による黒川廣二調査課長のマイクロに対する解説があった。
解説が終った後、わが国最初の顔をみながら“テレビ電話”が東京の塚田郵政大臣、大阪の杉商工会議所会頭の間で行われ、映像に写る相手の顔がはっきりと浮び上り成功裏のうち、次々と予定者の会話は終った。ここにわが国電気通信事業の一大躍進は確保され、その後計画されている大阪─福岡、東京─仙台─札幌間のマイクロ波工事の完成に一大光明を与えるものと、一同が期待に胸を膨らませたのである。
2.5 東・名・阪 マイクロ波方式の保守
東・名・阪のマイクロ波方式は、昭和29年4月から1システムが電話用に、1システムがテレビ中継用に使用された。超多重電話信号またはテレビ映像信号を伝送し得る、いわゆる広帯域長距離伝送方式が初めて実用化されたわけで、電電公社内のみならず、部外からも非常に注目の的となった。工事の最終試験においては、電話回線としては480ャネルが重畳可能であり、またテレビジョン中継回線としても十分な品質であることが確められたが、保全の立場から回線の安定度、マイクロ波真空管の寿命などについて、いささか不安な気持でスタートした。
(1) マイクロ波市外電話回線
東阪間マイクロ波回線が開通したとき、市外電話回線は54チャネルが実装されたが、4月1日には東阪線の20回線が開通し、逐次回線数を増して30年2月には全回線開通した。開通後1年間の保全成績は次の通りで無装荷回線に比べ遜色のないものであった。
1日1回線当り受付障害件数 0.058件
1日1回線当り受付障害時分 1.75分
ただし、この期間は予備システムがなく、テレビ中継との関連もあって、夜間および日曜祭日は運用休止していた。電話回線が終日運用に切替えられたのは31年3月26日である。
回線も増設された。30年8月には120チャネルの搬端に置替えられた。これは日本最初の小型実装搬端である。その後、30年12月に120チャネル、31年3月に120チャネルと増設され、合計360チャネルが重畳されることになった。
この頃になると東阪間市外電話回線におけるマイクロ波回線の占める比率は有線より大となり、重要性が増すとともに安定度、特性等についても強い関心が払われるようになった。
重畳回線数の増加とともに、準漏話雑音も増加してきたので、その軽減対策とし31年5月から無線端局入力を7dB下げる一方、単向管および位相等化器の挿入、分波器の取替、新しい測定器による中継機の標準調整法の確立により特性の改善がはかられた。これらの諸施策により、480チャネル多重の見通しが得られた。
(2) テレビジョン映像中継業務
テレビジョン映像中継は29年4月16日からNHKに提供し試用を始めたが、正式に東・名・阪の下り長期専用(専用時間1日5時間)を契約して運用を始めたのは5月10日であった。
当時マイクロ波回線においては、超多重電話伝送の方がテレビジョン伝送より問題が多いと考えられていて、調査や保全も市外電話回線に重点が置かれていた。
ところが上述のように市外電話回線は運用時間および収容回線の伸びが比較的緩やかであり、そして取り扱いも馴れていたため大した問題も起きなかったが、テレビ中継業務のスタートは決して円滑ではなかった。
各無線中継所の保守者は、中間中継所の保守者も含めテレビ伝送中は映像監視架の前に釘付けにされ、続発する障害、しかもその80%以上が1分以下という短時間障害の原因究明に、汗だくの奮斗を続けた。
最も多かった障害は、同期外れおよび不通で、装置別では端局と専用者を結ぶSTリンク装置の障害が全件数の50%近くを占めた。またテレビ中継業務は公社では初めてであり、保守者の訓練も行届いていなかったことも悪条件の一つであった。
開通後1年間の装置受付障害件数はSTリンク装置、電力装置、送受信装置、搬送端局装置、回線切替架、無線端局の順であった。電力装置の障害は、誤操作によるものが一番多く、次いで停電の発生・回復時の瞬間障害が多かった。
送受信装置の障害は、局部発振回路の「同期外れ」が多かった。その後「AFC外れ」の対策として、回路の一部変更が行われたが、東仙札回線以後の新しい装置ではAFC回路の使用を止め、標準空洞による周波数制御方式に改められた。
(3) マイクロ波用真空管
東阪マイクロ波用として、進行波管2種、クライストロン3種、広帯域増幅管3種の計8種が実用化された。これら真空管の寿命は、当初極めて控え目な観測が行われており、保守準備に当ってもその線に沿って多量の予備真空管が用意された。ところが寿命は予想外に長く、手持真空管の一部を建設工事用に売戻すといったことも行われた。たとえば進行波管の平均寿命は3000時間と推定していたところ、実際は2万時間前後となった。予算計上では昭和29年度の消耗真空管費を6000万円程度と予想していたが、実績は僅か1400万円で見込額の約25%となった。
本章の参考文献
① 雑誌施設 昭和28年6月「東名阪マイクロ波施設の概要」
施設局無線課極超短波係長 井出和彦
② 同上 昭和32年10月「新技術はどのように保全されているか」
大城正喜 保全局伝送無線課長










「東名阪マイクロウェーブ新増設工事概要」 電電公社建設部

















VHFの歌 マイクロ波無線通信
津軽の塔~石崎無線中継所~
コメント