THE JAPANESE ARMY AND NAVY WWII RESTRICTED U.S. ARMY MOVIE 23514
1941 U.S. ARMY SIGNAL CORPS " BASIC SIGNAL COMMUNICATION " FIELD TELEPHONE SYSTEM SETUP 17134
WWII U.S. NAVY RADIO OPERATOR TRAINING FILM "THE RADIOMAN FIGHTS" 52364
AN-VRC12 radio operation (1963)
RADIO TELETYPEWRITER AN/GRC-46
u.S. Marines - HF Radio Communications
During WWII, millions of women took
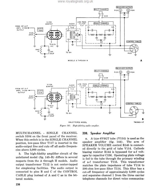
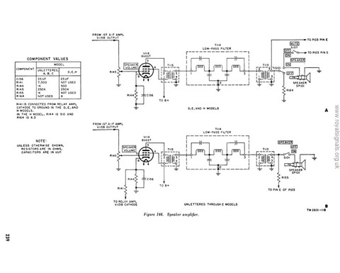
US Army training film about the pathfinder teams, 1959






















































































































































































































